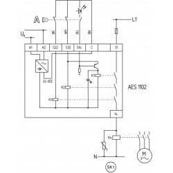
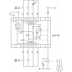
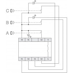
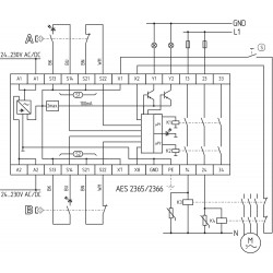
Güvenlik Röleleri, ışık bariyerleri, kontaksız manyetik sensörler, kilitli sviçler vb. gibi makina durdurma elemanları ile plc, kontaktör veya farklı devre kesiciler arasına bağlanan kontol elemanlarıdır. Bu kontrolörler kendi kendini kontrol eden izleme devreleri ve pozitif yönlendirmeli röle veya ssr çıkışları içerir. Bu cihazlar, güvenlik sisteminin bileşenlerindeki hataları, bağlantı kablolarını kendi iç izleme devreleri ile izleyip çıkış verir. Bu çıkışlar makina veya cevre faktörlerin güvenliği için sartlar düzelene kadar sistemi resetler veya durdurur. Schmersal güvenlik cihazları geniş bir uygulama yelpazesini karşılamak için koruma kilitleme anahtarları, kodlu mıknatıs sensörleri, güvenlik kenarları, çift el buton kutuları, ışık perdeleri, acil stop ve acil durum kablo çekme anahtarları gibi birçok güvenlik arabirimi ile kullanılabilir.













